自律型プラントの監視機能の研究を進めるにあたり、自律型プラントが必要となります。そこで、自律型プラントの概念に基づいて、リアルタイム・エキスパートシステム構築用ツールであるG2(米国Gensym社製)を用いて加圧水型原子力プラント(PWR)を基とした下の図の系統図に示す自律型プラントシミュレータの開発を行いました。本シミュレータの利用目的から、シミュレーションにおける定量的精度はそれほど重要でなく、プラントの過渡応答が定性的に妥当な挙動を示すことを念頭に置いて開発しています。
G2では、階層化されたオブジェクト指向のモデリング機能とルール・ベースおよびモデルを動かすシミュレーション機能が用意されている。プラントの構成機器など現実世界のオブジェクトを個々に定義し、それらの接続関係を図を使って表現・編集できる。各オブジェクトはアイコンと属性を持っており、アイコン上でウインドウを開き、そのオブジェクトに関する知識をフレームで表現する事ができる。オブジェクトの属性値はクラスを定義する時階層的に定義されており、クラス間での属性の継承もなされる。更に、システムの動作に関する規則、知識等を自然言語(英語)により表現する事もできます。
各種制御系の動作はルールの形式で記述してあり、安全注入系等の工学的安全施設はオブジェクトとしてはモデル化していません。更に、プラント状態保存機能、シナリオイベントの起動機能、及び自律機能も整備されています。このエキスパートシステムでは各種の自律機能を容易にシミュレータ中に組み込み追加する事ができます。

自律型原子力プラントシミュレータの系統図
自律機能の編集機能
自律機能の編集機能では機器動作、設定目標、判定条件等基本的な要素をグラフィカルに組み合わせる事によりシミュレータに任意の自律機能を組み込む事を可能とした。従来、ルールの形で記述されていた自律機能がより明確な形で表現されている。
この自律機能編集機能を用いて、以下に示した4事象発生時に働く自律機能を実現した。
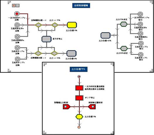
1.一次冷却材ポンプ1台故障時の対応。
一次冷却材ポンプAが故障した場合、次の制御を自律的に実行していく。
a)発電機出力を定格の75% となるように徐々に低下。 b)制御棒は発電機出力に対応する形で徐々に挿入。 c)給水流量は蒸気発生器水位制御で制御する。 d)電気出力75%の定常運転を維持する。
2.蒸気発生器二次側主蒸気安全弁開固着時の対応。
蒸気発生器Aの二次側主蒸気安全弁が開固着した場合、次の制御を自律的に実行していく。
a)Aループ二次側の主給水制御弁を閉止し給水流量を0とする。 b)一次冷却材ポンプAを停止する。 c)発電機
出力を定格の75%となるように徐々に低下。 d)制御棒も発電機出力に対応する形で徐々に挿入。 e)電気出力75%の定常運転を維持する。
3.蒸気発生器二次側主給水制御弁閉固着時の対応。
蒸気発生器Aの二次側主給水弁が閉固着した場合、次の制御を自律的に実行していく。
a)一次冷却材ポンプAを停止する。 b)発電機出力を定格の75%となるように徐々に低下。 c)制御棒も発電機出力に対応する形で徐々に挿入。 d)電気出力75%の定常運転を維持する。
4.二次側給水ポンプ1台の故障時の対応。
二次側給水ポンプ2台中の1台が故障した場合、次の制御を自律的に実行していく。
a)発電機出力を定格の50%となるように徐々に低下。 b)制御棒も発電機出力に対応する形で徐々に挿入。 c)電気出力50%の定常運転を維持する。

自律機能動作状態の表現例